NASA otkrila 50 superemitera metana na Zemlji vidljivih iz svemira

NASA otkrila 50 superemitera metana na Zemlji vidljivih iz svemira

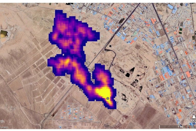
Orbitalni instrument američke svemirske agencije (NASA) otkrio je više od 50 žarišta koja emitiraju metan širom svijeta, što bi moglo pomoći u borbi protiv stakleničkih plinova.

Iz NASA-e su saopštili da su od postavljanja Izvora mineralne prašine na površini Zemlje (EMIT) na Međunarodnoj svemirskoj stanici u julu, "superemiteri" otkriveni u jugozapadnom dijelu Sjedinjenih Američkih Država, centralnoj Aziji i na Bliskom istoku.

Superemiteri su objekti, oprema i druga infrastruktura, obično u sektoru fosilnih goriva, otpada ili poljoprivrede, koji emituju metan po visokim stopama.

“Suzbijanje emisija metana ključno je za ograničavanje globalnog zagrijavanja. Ovaj uzbudljivi novi razvoj ne samo da će pomoći istraživačima da bolje odrede odakle dolazi do curenja metana, već će i pružiti uvid u to kako se ona mogu brzo zaustaviti", izjavio je NASA-in administrator Bill Nelson

David Thompson, EMIT-ov naučnik za instrumente, rekao je da je riječ o jedinstvenoj sposobnosti koja će podići nivo napora u ublažavanju emisija izazvanih ljudskim aktivnostima.

federalna.ba/AA

NASA metan superemiteri